2020示范工程六安市科净源——4000t/d集镇污水处理工程
导 语
实用技术和示范工程是我会面向所有环保企事业单位的免费年度技术推广服务,从1991年至今已累计推广技术和工程近4000项。为便于相关方使用《2020年重点环境保护实用技术和示范工程名录》(详情请点击《关于发布2020年重点环境保护实用技术和示范工程名录的公告》),我会编制了入选技术和工程简介,将陆续在官微和官网上发布。简介内容均由申报单位提供。
2020-S-14
工程名称
六安市科净源——4000t/d集镇污水处理工程
工程所属单位
六安市科净源水处理有限公司
申报单位
北京科净源科技股份有限公司
推荐单位
北京市环境保护产业协会
工程分析
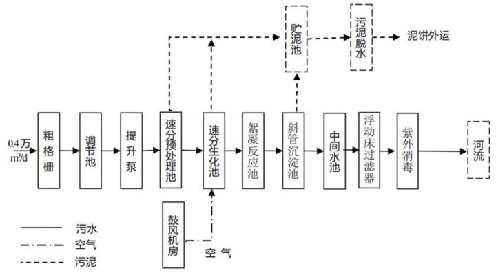
一、工艺路线
污水处理工艺为生化法,整合了速分技术,具体如下:
污水经过收集系统收集后,进入处理厂,首先经过粗格栅,去除污水中较大的SS,确保后续处理单元泵及管路的正常运行;进水水质波动将导致系统运行紊乱,因此污水经过调节池混合后,经提升泵进入速分预处理池,速分预处理池将进水中SS、COD等指标均降低一部分后,进入核心处理构筑物——速分生化池,经速分生化池内微生物的氧化、硝化、反硝化等反应,将COD、TN、TP等指标去除90%以上;经过二级处理后的水进入絮凝反应池,最终在斜管沉淀池内沉淀,进行泥水分离,并去除二级处理出水中的大部分SS;污水经过浮动床过滤器可进一步降低出水中的SS,并提高色度,最后经紫外消毒后排出污水处理厂进入附近河流。
污水经二级处理后,水中大多数有机物和SS都转化为污泥,采用直接浓缩脱水对剩余污泥进行处理。
二、关键技术
1.处理程度高,出水水质好。微生物被固定于载体表面,系统脱NH3-N效果好,去除率可达90%以上,TN去除率可达85%以上,COD去除率大于85%,BOD去除率大于90%。
2.启动快。速分生化球采用天然无机材料经特殊工艺加工而成,其使用寿命长达30年以上;其为微生物的固定、繁殖提供场所,同时为流离现象的形成提供条件;其表面改性技术使得微生物更宜固定在球体表面,因此生物系统启动快,运行灵活,无须投放菌种,以及培养和驯化细菌。
3.污泥源头减量化。在速分生物池内,生物相沿着水流方向会形成由细菌、原生动物过渡到后生动物的完整生物链,产泥量极少,可做到基本不排泥,无须污泥回流,也无须设置后续二沉池及污泥处置系统。
4.无异味。速分系统厌氧层处于好氧层内部,厌氧分解产生的气体在通过好氧生物层时,被好氧细菌吸收利用。硫化物被固定在好氧菌体内,CH4等有机气体被进一步分解为无味的无机气体和水,所以无不良气味产生。
5.维护管理简单,运行费用低。系统工艺简单,设备少,易于操作管理,设备正常时可实现真正的无人值守,无须投加药剂,运行费用低。
6.可模块化建设。速分生化池可采用模块化的建设运行管理模式,每座分化池自成一个系统,启动灵活,可单独运行,不影响后续处理单元。适用于分期建设的污水处理工程,可根据原水水量的递增,增加处理模块,提高设备使用率,降低运行成本,可有效解决分期建设项目的污水水量不平衡的问题。
工程规模
处理规模4 000t/d。
主要技术指标
排放量为4 000m
3/d,污水中COD、BOD5、SS、NH3-N、TP、TN、石油类排放浓度分别控制为不高于50mg/L、10mg/L、10mg/L、5mg/L、0.5mg/L、15mg/L、1.0mg/L。
经济效益分析
一、投资费用
748.56万元
二、运行费用
1.85元/t
工程环保验收
一、组织验收单位
六安市裕安区环境保护局
二、验收时间
2018年10月15日
三、验收意见
本项目年工作365d,验收监测期间平均产能为16.6%,本项目外排水COD为 0.069 46t/年、NH3-N为0.007 06t/年,符合总量控制要求。
欢迎各界环保人士,积极参与2021年重点生态环境保护实用技术和示范工程推广工作,相关要求详见:《关于推荐2021年重点生态环境保护实用技术和示范工程的通知》(点击查看)。如对历年入选《重点环境保护实用技术及示范工程名录》、生态环境部《国家先进污染防治技术目录》等更多先进技术感兴趣的读者,可登陆我会官网首页查询中心先进技术案例(http://www.caepi.org.cn/)查阅。

来源:技术部

品读红色经典 传承红色精神——中国环境保护产业协会读书活动优秀作品展
关于举办第二十届中国国际环保展览会和2022环保产业创新发展大会的通知

点个
在看
你最好看
注明:本文章来源于互联网,如侵权请联系客服删除!
